By using this site, you agree to the Privacy Policy and Terms of Use.
Accept
City of Larnaca
  • ΤΟΠΙΚΑ ΝΕΑ
    • Τοπικά Γενικά
    • Έχουμε Θέμα
    • Όμορφα της Πόλης
    • Πολιτική
    • Αστυνομικά Νέα
    • Τοπική Αυτοδιοίκηση
    • Οικονομία
    • Επιχειρήσεις
    • Εκπαίδευση
    • Κοινωνία
    • Πολιτιστικά
    • Περιβάλλον
    • Αθλητικά Νέα
  • ΝΕΑ ΔΗΜΩΝ
    • Δήμος Λάρνακας
    • Δήμος Αραδίππου
    • Δήμος Δρομολαξιάς – Μενεού
    • Δήμος Αθηένου
    • Δήμος Λευκάρων
  • ΕΠΙΚΑΙΡΟΤΗΤΑ
  • Επιχειρηματικοτητα
    • Νέα Eπιχειρήσεων
    • Ανάπτυξη Γης
    • Τουρισμός
    • Εκπαίδευση
    • Πρόσωπα
    • Τοπική Αυτοδιοίκηση
    • Νέες Αφίξεις
    • Ευρετήριο Επιχειρήσεων
    • Θέσεις Εργασίας
    • Γενικά
  • Διασκεδαση
    • Έξοδος
    • Φαγητό
    • Θέατρο
    • Εκδηλώσεις
    • Τέχνη
    • Ατζέντα Εκδήλωσεων
  • Τουρισμος
    • Ειδήσεις Τουρισμού
    • Τουριστικές Πληροφορίες
    • Καταλύματα
    • Εστιατόρια
    • Δραστηριότητες
    • Υπηρεσίες
  • ΛΑΡΝΑΚΑ 2030
  • Podcast
  • ΑΚΙΝΗΤΑ
    • Προσθήκη Ακινήτου
  • ΘΕΣΕΙΣ ΕΡΓΑΣΙΑΣ
Reading: Νέο μεγάλο φωτοβολταϊκό πάρκο στην Αραδίππου
Αγγελία
City of Larnaca
  • ΤΟΠΙΚΑ ΝΕΑ
    • Τοπικά Γενικά
    • Έχουμε Θέμα
    • Όμορφα της Πόλης
    • Πολιτική
    • Αστυνομικά Νέα
    • Τοπική Αυτοδιοίκηση
    • Οικονομία
    • Επιχειρήσεις
    • Εκπαίδευση
    • Κοινωνία
    • Πολιτιστικά
    • Περιβάλλον
    • Αθλητικά Νέα
  • ΝΕΑ ΔΗΜΩΝ
    • Δήμος Λάρνακας
    • Δήμος Αραδίππου
    • Δήμος Δρομολαξιάς – Μενεού
    • Δήμος Αθηένου
    • Δήμος Λευκάρων
  • ΕΠΙΚΑΙΡΟΤΗΤΑ
  • Επιχειρηματικοτητα
    • Νέα Eπιχειρήσεων
    • Ανάπτυξη Γης
    • Τουρισμός
    • Εκπαίδευση
    • Πρόσωπα
    • Τοπική Αυτοδιοίκηση
    • Νέες Αφίξεις
    • Ευρετήριο Επιχειρήσεων
    • Θέσεις Εργασίας
    • Γενικά
  • Διασκεδαση
    • Έξοδος
    • Φαγητό
    • Θέατρο
    • Εκδηλώσεις
    • Τέχνη
    • Ατζέντα Εκδήλωσεων
  • Τουρισμος
    • Ειδήσεις Τουρισμού
    • Τουριστικές Πληροφορίες
    • Καταλύματα
    • Εστιατόρια
    • Δραστηριότητες
    • Υπηρεσίες
  • ΛΑΡΝΑΚΑ 2030
  • Podcast
  • ΑΚΙΝΗΤΑ
    • Προσθήκη Ακινήτου
  • ΘΕΣΕΙΣ ΕΡΓΑΣΙΑΣ
Reading: Νέο μεγάλο φωτοβολταϊκό πάρκο στην Αραδίππου
Sign In
  • Join US
Προσθήκη Αγγελίας
City of LarnacaCity of Larnaca
Font ResizerAa
Search
  • ΤΟΠΙΚΑ ΝΕΑ
    • Τοπικά Γενικά
    • Έχουμε Θέμα
    • Όμορφα της Πόλης
    • Πολιτική
    • Αστυνομικά Νέα
    • Τοπική Αυτοδιοίκηση
    • Οικονομία
    • Επιχειρήσεις
    • Εκπαίδευση
    • Κοινωνία
    • Πολιτιστικά
    • Περιβάλλον
    • Αθλητικά Νέα
  • ΝΕΑ ΔΗΜΩΝ
    • Δήμος Λάρνακας
    • Δήμος Αραδίππου
    • Δήμος Δρομολαξιάς – Μενεού
    • Δήμος Αθηένου
    • Δήμος Λευκάρων
  • ΕΠΙΚΑΙΡΟΤΗΤΑ
  • Επιχειρηματικοτητα
    • Νέα Eπιχειρήσεων
    • Ανάπτυξη Γης
    • Τουρισμός
    • Εκπαίδευση
    • Πρόσωπα
    • Τοπική Αυτοδιοίκηση
    • Νέες Αφίξεις
    • Ευρετήριο Επιχειρήσεων
    • Θέσεις Εργασίας
    • Γενικά
  • Διασκεδαση
    • Έξοδος
    • Φαγητό
    • Θέατρο
    • Εκδηλώσεις
    • Τέχνη
    • Ατζέντα Εκδήλωσεων
  • Τουρισμος
    • Ειδήσεις Τουρισμού
    • Τουριστικές Πληροφορίες
    • Καταλύματα
    • Εστιατόρια
    • Δραστηριότητες
    • Υπηρεσίες
  • ΛΑΡΝΑΚΑ 2030
  • Podcast
  • ΑΚΙΝΗΤΑ
    • Προσθήκη Ακινήτου
  • ΘΕΣΕΙΣ ΕΡΓΑΣΙΑΣ
Follow US
© 2025 cityoflarnaka.com | All rights reserved. Developed with care by Novemind.
City of Larnaca > Blog > Τοπικά Νέα > Επιχειρήσεις > Νέο μεγάλο φωτοβολταϊκό πάρκο στην Αραδίππου
ΕπιχειρήσειςΚοινωνία

Νέο μεγάλο φωτοβολταϊκό πάρκο στην Αραδίππου

Alexandros Elia
Τελευταία ενημέρωση: 25 Μαΐου, 2025 4:48 μμ
Από Alexandros Elia
1 Λεπτά Ανάγνωσης
Κοινοποίηση
ΚΟΙΝΟΠΟΙΗΣΗ
Advertisements
Πηγή: inbusiness.com.cy
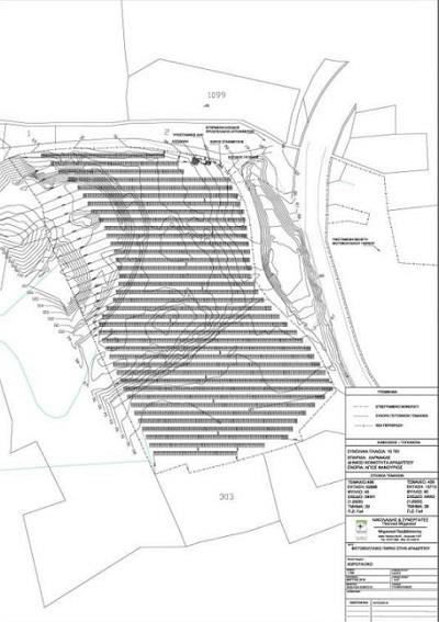
Για ένα από τα μεγαλύτερα φωτοβολταϊκά πάρκα της Κύπρου έχει δώσει πρόσφατα την έγκριση του το Τμήμα Περιβάλλοντος. Πρόκειται για πάρκο δυναμικότητας 3.61 MW, το οποίο θα υλοποιηθεί από τον Δήμο Αραδίππου, με σκοπό την μετατροπή της ηλιακής ενέργειας σε ηλεκτρική και τη διάθεσή της στο δίκτυο της Αρχής Ηλεκτρισμού Κύπρου (ΑΗΚ).

Το πάρκο θα βρίσκεται εντός δύο κρατικών τεμαχίων, με συνολικό εμβαδό 66601 τ.μ..

Novemind
Το φωτοβολταϊκό πάρκο θα απέχει 3,6 χιλιόμετρα από τον οικιστικό πυρήνα του Δήμου Αραδίππου και 2,3 χιλιόμετρα από τον οικιστικό πυρήνα της κοινότητας Καλού Χωριού.
Η πρόσβαση στα τεμάχια γίνεται μέσω του αυτοκινητόδρομου Α3 (Διεθνής Αερολιμένας Λάρνακας – Αγία Νάπα) και του δευτερεύοντος οδικού δικτύου της περιοχής.

Το δεύτερο μεγαλύτερο για φέτος
Το έργο στην Αραδίππου είναι το δεύτερο μεγαλύτερο σε δυναμικότητα φωτοβολταϊκό πάρκο που έχει λάβει την έγκριση του Τμήματος Περιβάλλοντος μέσα στο 2020. Συγκεκριμένα, το μεγαλύτερο έργο αφορά δύο φωτοβολταϊκά πάρκα συνολικής δυναμικότητας 10MW (5MW το κάθε ένα) στην Αναρίτα. Θα υλοποιηθούν από την Spanercom Ltd και το συνολικό εμβαδόν των τεμαχίων τους είναι 178.000 τ.μ..

estset

test

Κοινοποιήστε αυτό το άρθρο
Facebook Email Copy Link Print

Περιμένετε σύνταξη ή επίδομα; Οι αιτήσεις που εξετάζονται

Λάρνακα: Καταχωρείται στο Δικαστήριο η υπόθεση σε βάρος προπονητή στίβου για σεξουαλικές παρενοχλήσεις

Η τουριστική βιομηχανία θα παραμείνει μοχλός ανάπτυξης της κυπριακής της οικονομία

Επετειακό γραμματόσημο για τα 50 χρόνια Αντικαρκινικού Συνδέσμου Κύπρου

Συνεχίζεται η δειγματοληψία για την 42χρονη μητέρα στο Γ. Ν Λάρνακας

More Popular from Foxiz

Νέα Eπιχειρήσεων

Τα Top 10 ακίνητα στους ισολογισμούς της Τρ. Κύπρου

Alexandros Elia
0 Λεπτά Ανάγνωσης

Τα καταστήματα ZARA ζητούν 29 άτομα για εργασία με μέχρι 1200 ευρώ το μήνα

Alexandros Elia

Πραγματοποιείται σήμερα συνέδριο για την αναβάθμιση

Alexandros Elia
0 Λεπτά Ανάγνωσης
- Advertisement -
Ad image
Νέα Eπιχειρήσεων

Επεκτείνεται η Connected Sky με νέο γραφείο στο Χονγκ Κονγκ

Η εταιρεία, ConnectedSky,  ανακοίνωσε πρόσφατα την επέκτασή  της στην Ασία. Η εταιρεία της οποίας ιδιοκτήτης είναι…

Alexandros Elia
Νέα Eπιχειρήσεων

Η ομορφιά θέλει τον ειδικό της

Η περιποίηση και η ομορφιά δεν είναι εύκολη υπόθεση. Ένα πετυχημένο αποτέλεσμα χρειάζεται τον ειδικό του.…

Alexandros Elia
Νέα Eπιχειρήσεων

Antonis intreview

BLUE AIR     Τι σε ώθησε να εργαστείς σε μια τέτοιου είδους βιομηχανία? Νομίζω η…

Alexandros Elia
Νέα Eπιχειρήσεων

Tus: Στα ελληνικά νησιά από 24 Ιουνίου

Alexandros Elia
Νέα Eπιχειρήσεων

Γενικές Ασφάλειες Κύπρου: Σταθερή προσήλωση στον άνθρωπο

Οι Γενικές Ασφάλειες Κύπρου, από την ίδρυση τους το 1951, διαδραμάτισαν ηγετικό ρόλο στην ανάπτυξη της…

Alexandros Elia
City of Larnaca

Η City of Larnaka φέρνει κοντά σας τα τελευταία νέα, εκδηλώσεις και ιστορίες από τη Λάρνακα, κρατώντας σας συνδεδεμένους με ό,τι συμβαίνει στην πολυσύνθετη πόλη μας.

Νέα & Ενημερώσεις

  • Τοπικά Νέα
  • Νέα Δήμων
  • Πολιτιστικά
  • Κοινωνία
  • Οικονομία
  • Περιβάλλον

Ενότητες

  • Επιχειρήσεις
  • Αθλητικά Νέα
  • Διασκέδαση
  • Τουρισμός
  • Podcast
  • Λάρνακα 2030

Χρήσιμα

  • Διαφημίστειτε Μαζί Μας
  • Ευρετήριο Επιχειρήσεων
  • Θέσεις Εργασίας
  • Εκδηλώσεις
  • Επικοινωνία
© 2025 cityoflarnaka.com | All rights reserved. Developed with care by Novemind.